日本財団 図書館


Fig.7.3 (a) shows comparison of the magnetic refrigerator and the conventional vapor compression refrigerator. As shown in the figure, the magnetic refrigerator consists of the magnetic material, the super conducting magnet and two heat switches. The super conducting magnet magnetizes the magnetic material strongly. The heat switches carry out the heat absorption or heat rejection of the magnetic material. Let us explain the magnetic refrigeration cycle using the T-s diagram indicated in Fig.7.3 (b). In the first place, when the magnetic material is magnetized adiabatically, its temperature rises (A→B: the adiabatic-magnetization process). When the rejection heat switch closes at a certain temperature with remaining magnetization, the heat of the magnetic material is rejected to the high temperature heat source isothermally (B→C: the isothermal magnetization process) In the second place, the rejection heat switch opens. As the magnetic material is demagnetized, its temperature is dropping away (C→D: the adiabatic demagnetization process). When the absorption heat switch closes at a certain temperature, the magnetic material can absorb the heat of the cooling load isothermally (D→A: the isothermal demagnetization process). The magnetic refrigeration is carried out by the cyclic iteration of these four process.

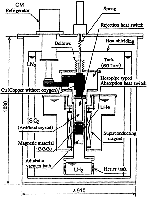
Fig.7.4 shows the cross sectional view of the test apparatus. As shown in the figure, it is the static typed magnetic refrigerator which magnetizes or demagnetizes the immovable magnetic material. The magnetic material is made of the single crystal of GGG (Gd3 Ga5 O12) which has become of major interest at liquid hydrogen temperature (20.3 K). The super conducting magnet has the specification of the magnetization current 150 A, the maximum magnetic flux of 5 T (tesla) and the maximum rate of magnetization 0.36 T/s. As the magnetic material is the refrigerant itself, the magnetic refrigerator is made an ingenious plan to reject and absorb the heat from the surface of the magnetic material efficiently. The rejection heat switch is made of the artificial crystal SiO2 and the coppery conductor. The artificial crystal, that is the front edge of the switch, is an electrical insulating material and an good heat conductor.

 

054-1.gif

Fig.7.3 Schematic Diagram of Magnetic Refrigeration Principles and Magnetic Carnot Cycle

 

054-2.gif

Fig.7.4 Cross Sectional View of Magnetic Refrigeration Test Apparatus

 

 

 

BACK   CONTENTS   NEXT

 






日本財団図書館は、日本財団が運営しています。

  • 日本財団 THE NIPPON FOUNDATION