日本財団 図書館


019-1.gif

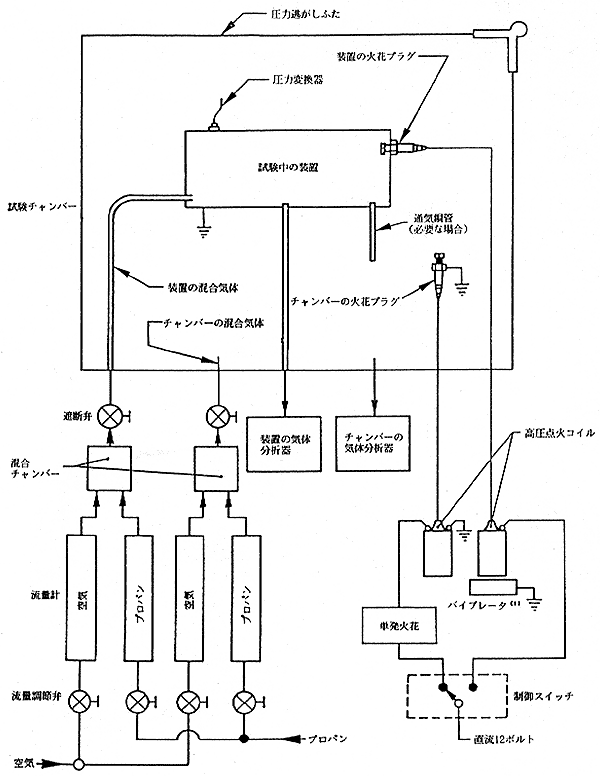
注(1)多発か単発かは、オプション

図2 大形の非密封電気装置用試験装置

 

 

 

前ページ   目次へ   次ページ

 






日本財団図書館は、日本財団が運営しています。

  • 日本財団 THE NIPPON FOUNDATION